КОНТАКТЫ: email: vent.sp77@mail.ru
Циклоны : УЦ-38,  ЦОЛ, ЦР, ЦРк, 4БЦШ, ОТИ  по переработки зерна и для  с/х
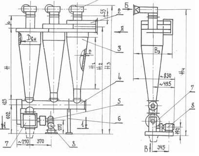
Циклоны УЦ-38/ УЦМ-38 (конструкции ВНИИЗ Мельстроя)  предназначены для улавливания мелкодисперсной пыли в системах пневмотранспорта и аспирационных установках, например, в размольных и шелушильных отделениях мукомольных и крупяных заводов).
Циклоны могут комплектоваться улиткой на выхлопной трубе или зонтом, что зависит от расположения вентилятора. При работе циклона под давлением на нем устанавливается зонт, под разряжением - улитка.
Циклоны УЦМ-38 изготавливаются диаметром 250 - 850 мм.
Эффективность циклонов УЦМ-38:
- мелкодисперсная мучная пыль для групповых циклонов - 99 - 99,5%;
- мучная пыль для одиночных циклонов  - 98 - 99 %;
Циклоны изготавливаются как правого так и левого исполнения.Модернизированный циклон УЦМ-38 отличается от УЦ-38 завихрителем(
применена улитка),  который выполнен в спирально-винтовой формы, что позволило увеличит производительность циклона, а также уменьшить аэродинамическое сопротивление
смотреть далее УЦ-38-2, и УЦМ технические характеристики >>
-Вентиляторы промышленные
-Вентиляторы Soler&Palau (SsP)
-Воздушно - отопительное оборудование
-Промышленные пылеуловители (пылесос)
-Фильтры для очистки воздуха
-Автономные кондиционеры
-Шестерни, звездочки (изготовление)
-Циклоны аспирационное (пылеочистное)оборудования
-Лента транспортерная
-Лента тормозная
-Набивка сальниковая
-Паронит
-Ремни
-Рукава напорные РВД
-Техпластина ТМКЩ МБС, АМС
-Цепи промышленные
-Дефлектора, клапана  воздушные, заслонки, комплектующие для вентиляционных сетей
-Индивидуальные средства защиты на производстве
ТЕЛ :(+38)0677036427 ,     (+38)0686089285.                                       (+38) 0987856187
email: vent.k20@gmail.co    vent.sp77@mail.ru